点击上方“溪流之海洋人生”即可订阅哦一、前 言 # O1 j8 x* b+ \# b9 i6 C# M0 G' _
海洋多要素观测系统以海洋设备为载体,漂流浮标正是随着科学技术的发展和海洋观测的需要而发展起来的一种现代化的“海洋要素综合观测系统”。我国于1995年首次在珠江口布放了国产FZS3-1型表面漂流浮标,由国家海洋技术中心余立中等研制,采用Argos卫星系统实现定位与数据传输,仅实现测量海流和水温两个要素;2007年,国家海洋技术中心商红梅等研发出带气象参数的漂流浮标并获得相关专利;2009年,中国海洋大学马庆锋等开发的漂流浮标数据采集系统,采用GPS+短波通信方式进行定位及数据传输;2011年,国家海洋技术中心李文彬等研制出基于新一代Argos、北斗、铱卫星系统的表面漂流浮标,采集要素有海温和定位信息,该浮标系统具有低功耗、双向通信等特点;2017年,青岛科技大学王鹏等进行了GPS+铱星系统进行定位及数据传输的葫芦形全填充式表面漂流浮标技术研究。 , H- F6 K. m! W9 O0 x3 D
以上可以看出我国以往研制的漂流浮标观测要素主要是海温和海流。而在实际海洋调查中,除水文、气象要素外,海洋声学要素如:海水声速测量、海洋环境噪声等,也是海洋观测的重要内容。目前专门的水声浮标是获取海洋环境噪声等要素的主要测量设备,由于实际海洋调查成本高昂且布放后回收工作量大,基于现代电子技术及通信技术,设计并实现一种新的多参数、低功耗、高可靠性的小型化海洋综合观测系统显得尤为重要。 $ {' U$ Y$ P! |* {1 o
二、总体设计
$ E7 m3 X7 [! F3 t: o) ? g 以表面漂流浮标为载体的海洋多要素观测系统主要由3部分构成:漂流浮标部分、通信部分、岸站数据接收部分,该系统可测量涵盖水文、气象以及海洋环境噪声等多种海洋要素。总体构成如图1所示,具体可分为球型标体、承重电缆、水帆、电源模块、通信模块、数据采集控制系统、各种仪器安装支架等。浮标控制舱整体成球形结构,由上下两个半球壳组成,采用亚克力材料注塑而成。两个半球间安装O型圈实现密封,并通过螺栓连接紧固。球体直径为35cm,球体及以上结构总高度为58.4cm,总体积约为22.44L,排水体积由水下水帆重量控制。数据采集系统以高性能、低功耗的嵌入式微控制器为控制核心,搭载海洋气象、水文、声学等传感器构成基本采集控制电路。通信系统采用我国自主研发的北斗通信系统,具有定位、通信、实时性强、安全可靠等特点。12V电源主要由高容量可充电锂电池组提供,设计电压转换电路,为各模块提供所需的工作电压,必要的电源管理,有效降低系统能耗,同时采用太阳能电池板为可充电锂电池组提供能源补充,最大程度延长浮标工作寿命,降低海洋调查成本。姿态监测系统采用九轴姿态和GPS定位模块。必要的接口预留为其他设备或传感器的集成提供便利,同时利于以表面漂流浮标为载体的数据采集系统移植到其他海洋设备,降低海洋调查设备系统研发的成本。 9 R- R; _8 }" q R& ^
图1 系统组成 . u+ d, G, ?9 X: k& \6 _* g B
三、数据采集控制系统设计
$ L0 J5 {" C6 b 在浮标上应用的数据采集系统,受特定的工作环境和资源的限制,对浮标上装载的器件在体积、重量、能耗、系统电路板大小以及成本等方面都有特殊的设计要求。同时,表面漂流浮标为抛弃式设备,因此低功耗是数据采集系统设计要重点考虑的因素之一。降低功耗的主要措施包括:①硬件电路设计中选用具有低功耗、高性能特点的芯片;②设计电源管理,控制各模块的工作模式,优化电源分配;③外部中断唤醒设计。
# ~; Q# ?) J9 s7 J& a* L: y: C- v ⒈主控单元 0 W5 k2 B7 H+ r: ^
微控制器是主控单元的核心部件,控制着整个系统的运行状态,因此微控制器的选择至关重要。
) K3 j# Z' j' |4 s/ l z ⑴微控制器满足系统所需数据接口数量要求,本设计中气象模块、声学模块、通信模块各需要一路串口信号,因此共需要3个串口。
0 C' F' j: i; u+ I( R# w5 p7 B9 j( r ⑵芯片的功耗、可靠性及对海洋环境的适应性满足系统正常工作需求,设计遵循低功耗设计原则。
! ~! u) j8 \! X3 a8 p8 u8 X1 l o4 q ⑶芯片处理速度及内部存储器满足系统正常工作需求。 . D/ V* H- {8 B( `; ^
综合考虑以上关键因素及系统特点,主控单元采用STM32F103RET6微控制器作为主控芯片。STM32F103RET6 是基于ARM Cortex-M3内核的32位嵌入式微控制器,广泛应用于工业控制领域。 & g! R! a! M) _$ E- m* Q4 n
STM32F103RET6芯片具有以下特点: ( H8 z9 o! C# L. R4 e' h+ w
⑴集成5个USART通用同步/异步收发传输器接口,及丰富的片上外设接口,满足系统3个串口的需求,同时预留2个USART 接口可作为扩展接口。
* M4 Q" Y3 n# l7 N# T5 H ⑵工作电压为+2.0~+3.6 V,工作温度为-40~+85℃,提供睡眠、停机和待机三种低功耗模式且所有外设的时钟都可以独立地打开或关闭,以降低系统能耗,满足系统低功耗设计原则及工作环境需求。 $ U, k6 c/ z: y! T
⑶具有1.25DMIPS/MHz的性能,最高工作频率达72MHz,具有较强的控制功能和一定的数字信号处理能力,满足数据采集系统设计需求。 . Y# b( @4 {% A) L2 z
⒉功能模块 + }! E5 v0 M6 p$ e- k7 y) r
微控制器丰富的硬件接口,使得以表面漂流浮标为载体的数据采集系统具有良好的可扩充性。各功能模块在主控单元上集成的接口设计如下:
4 f1 S) K% ~- w$ v9 q ⑴水文参数测量:采用热敏电阻温度传感器测量表层海水温度,可实现-2~+35 ℃范围测温。具有灵敏度高、稳定性好、体积小等优点。微控制器STM32F103RET6 通过ADC_IN 接口与温度传感器连接。
9 R# t2 y, Y) }5 L W5 \# K1 B ⑵气象参数测量:Airmar200WX综合气象站内置超声波风速计、热敏电阻、压阻压力传感器、三轴电子罗盘及GPS模块,可测量气温、气压、风速和风向,提供姿态数据及实时位置信息。工作电压范围为+9~+16V,供电电源12V满足传感器正常工作需求。工作温度为-25~+55℃,对海洋环境具有良好的适应性。具有集成度高、可靠性好等优点。微控制器STM32F103RET6通过USART1接口与综合气象传感器连接。 & @1 {! @; |$ U* Q+ E5 a! N- z: R
⑶声学参数测量:海洋环境噪声测量采用海洋技术中心自主研制的噪声频谱分析模块,将水听器与放大调理电路、采集、滤波、存储及传输集于一体的新型水声信号获取装置。工作频率为20~2000Hz可调,接收灵敏度不小于-210dB,测量精度为2dB,工作电压为12V,工作电流约为120mA,具有采集信号频带范围广、功耗低、可靠性好等优点。微控制器STM32F103RET6通过USART2接口与海洋环境噪声测量模块连接。 2 l' B- t9 u( v9 w, L
⑷定位通信模块:采用GYM2003B北斗短报文通信全功能模块,通过低噪放、功放、上下变频和基带处理,实现双向通信及有源定位功能。工作电压为+4.9~+5.2V,供电电源12V 经电压转换为北斗模块提供5V电压源,满足模块正常工作需求。工作温度为-40~+85℃,对海洋环境具有良好的适应性。接收灵敏度高于-127.6dB,待机功耗小于等于800mW,发射功耗最小为5W,最大不超过15W。具有可靠性高、集成度高、体积小等优点,易于在漂流浮标上集成。微控制器STM32F103RET6通过USART3接口与北斗模块连接。
9 z _3 Y) U p( V! u# Q {" l ⒊电源管理
& g. S; K3 h: s/ c 为了保证系统能够长期连续可靠地运行,电源模块采用可充电锂电池组和太阳能电池板组合供电方式。根据前人经验,采用一种基于能量守恒的简易计算方法,较准确地计算出太阳能电池板及可充电锂电池组的需求量,即选用3块12V 40Ah的锂电池组成锂电池组,4块20W的太阳能电池板即可满足系统设计需求。 ) W1 M/ i( a8 k% F) K
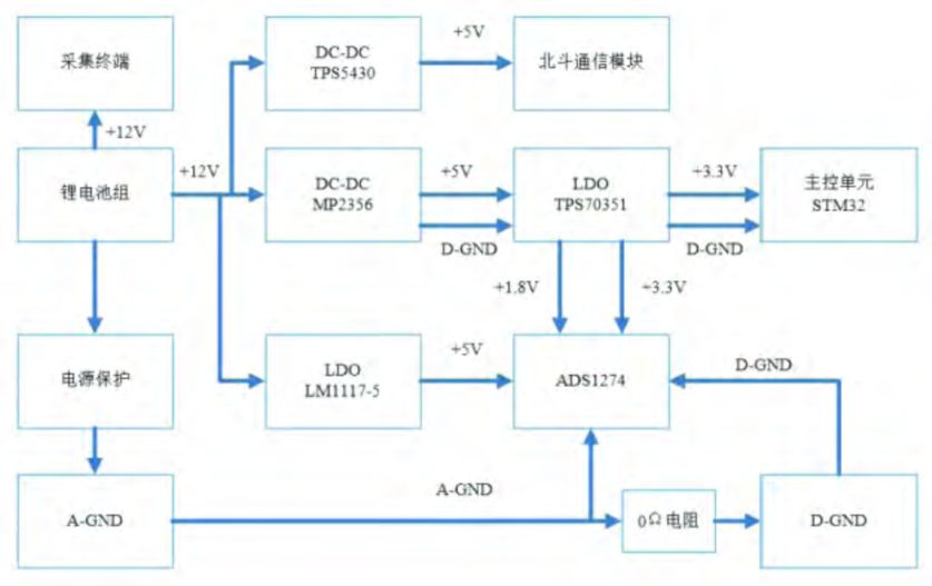
由于数据采集系统各部分所需电压不尽相同,因此需设计电压转换电路对12V电压源进行分配,以保证系统的正常供电,电源管理设计如图2所示。高容量锂电池组提供的12V电压的一部分直接接入采集终端(气象、水文传感器、噪声频谱分析模块等)供电;另一部分通过高效率DC-DC电压转换器MP2359和线性稳压器LM1117-5将12V电压源分别转换为5 V电压源,同时分别接入模拟地和数字地,模拟5V电压源提供给模数转换芯片ADS1274,数字5V电压源通过线性稳压器TPS70351转换成主控芯片STM32与模数转换芯片ADS1274工作所需的数字3.3V与1.8V电压。电源电路的供电保护通过在电源接入端口设置二极管来实现。另外需在模数转换芯片附近用一个0Ω的电阻连接数字地与模拟地,使整个电路有一个公共的参考零电位,以降低外部噪声对电路的干扰。 , |5 v7 |' K. }8 U- y# h- G! @
降压芯片MP2359耐受峰值电流为1.2A,AMS1117的耐受峰值电流为1A,而北斗模块发射状态的峰值电流可达到3A,上述降压芯片无法满足要求,因此选用高输出电流变换器TPS5430,具有高达3A的连续输出电流,耐受峰值电流为4A,转换效率高达95%。
' v8 u f: n- F" P, @0 R 图2 电源管理框图
# V% F; x* M1 ~- r 四、系统测试
2 K+ J0 \& i+ v# |, z ⒈数据采集测试
3 j0 k9 u& J, @6 T 首先在实验室进行系统测试。测试时,将浮标和比测用水听器固定于水池中同一位置处,比测用水听器采用含前置放大器的水听器,用于环境噪声比测,比测水听器的采集系统选用进口的NI PXI-1031数据采集系统。系统供电由12V直流电压源提供,系统连接如图3所示,将综合气象传感器连接到微控制器串口1,声学模块连接到微控制器串口2,北斗模块连接到微控制器串口3。 . m* U( f6 }, J4 {! q4 i7 p
图3 连接示意图 . T# |: V N; I/ C4 u, k
数据采集时首先给外围接口电路加电,初始化采集模块,定时2min完成数据采集及北斗卫星信号检测工作,2min时间到,传感器断电,通过北斗系统实现数据传输,理论上可在1s钟内完成,北斗模块完成数据传输后马上断电。一次工作周期完成,系统返回低功耗模式。 0 d8 G0 q- `/ A6 \
数据采集及数据传输工作周期作如下设置:
5 t {2 G/ S8 f& j* E8 w1 q5 G; e9 i ⑴数据采集模块采集周期设置为2h一次,每次采集时间为1min,最多不超过2min。 3 _% M' Y4 k) p4 Q+ J
⑵通信模块数据传输周期设置为2h一次,每次工作时间为2min,最多不超过3min。 4 Z P! ^' Q C0 i' G1 S
上位机通过串口助手软件接收数据。对数据进行解析处理并导入到表格中,数据采集情况如图4所示。 % I/ X9 b( @7 k3 C
图4 数据采集情况
- V- S7 V( P) G 从数据的采集情况可以看出,系统基本按照2h采集传输一次数据,能够正常运行。此次测试共获得48h 累计24组数据。数据处理中发现有异常数据出现,如图5所示,温度值在某时刻突然高于当前平均温度。对于某一区域来说气温和气压在很小时间内的数据可以看做不变的,由于实验环境及设备本身可能会引入一些比较大的误差,因此就需要剔除异常程度大的数据,然后根据前、后数据做内插处理。 - s* w5 R J" `& u9 i; |& P: b C
图5 异常数据处理
- H0 V. n; W5 u3 t: u 气压、水温、风速、风向等要素采集数据良好,数据处理如图6所示,海洋多要素数据采集系统基本满足设计要求。
6 L: Q. Z. g! w/ }: y. g& j 图6 各要素数据曲线
2 |$ C( f9 |3 `, b& _8 f( S; b7 j7 r 环境噪声比测采用含前置放大器的水听器作为比测用水听器,将采集数据在MATLAB 中进行分析对比,如图7所示。 3 l9 A$ N3 d' [9 c, v) H
图7 环境噪声比测 ' D3 i7 ~' D+ r" R* H- L. J
可以看出,噪声数据趋势基本一致,1/3倍频程测量点1kHz频点处误差不大于±2dB,满足《海洋调查规范第5部分:海洋声、光要素调查》(GB/T12763.5-2007)要求。 & e0 J: R _ a" \0 A
⒉系统功耗测试
7 v9 {1 {/ l( a1 P, U; Y1 g 采用直流12V恒压电源作为供电电源,系统始终处于工作状态,各模块功耗如表1所示。
; \: z- P& G) F7 z( ?: l: X' U2 @ 表1 系统功耗
- X( s+ `# m& M. F `9 o 微控制器工作1d的能耗约为0.024Ah,数据采集部分每2h上电1min,1d时间里工作能耗约为: 5 s' [# `: m6 H5 M+ j% ]" z% Q, \
(0.085+0.12)A×0.2h=0.041Ah
( X% `9 a# a$ }& A r" O! W! [ 通信部分给北斗模块上电时,每2h 上电2min,2s完成数据发送,1d 时间里工作能耗约为: . m, k: F, E+ F2 P' U8 z
0.17A×0.4h+3A×0.0067h=0.088Ah " z; l \' Y6 V( X1 e2 s
1d时间里系统能耗为:
1 e2 w! ~. _+ O- j9 P J* L 0.024W+0.041W+0.088W=0.153Ah 8 n3 l8 [5 c( O$ X3 ~; `2 j
则浮标正常工作2a的总能耗为111.69Ah,电源利用率为: 0 n3 ]9 u0 |! Y) U
111.69/120=93.075%
- J6 m W7 N+ d. K" w Y% C 通过计算可以看出,基于能量守恒计算得到的电池需求量,即3块12V40Ah的可充电锂电池组成的锂电池组,电源容量设计满足浮标工作需求。 ' m& S( |$ G' o9 B$ y) X
基于北斗通信的海洋多要素观测系统的总体功耗在3.6W左右,搭载太阳能电池板补充供电,能够满足无人值守的情况下正常运行2a以上,符合设计要求。
; R" c: C$ Q& l/ _7 x1 m 四、结 论
# s8 N: K {! i8 S L8 p7 s* W5 \ 本文针对表面漂流浮标的工作环境和数据采集要求,提出多要素测量的数据采集系统基本架构以及各功能模块硬件实现方法,主要包括芯片的选取、传感器集成、电源管理,设计过程始终遵循低功耗原则。在系统实现过程中,同时考虑可扩展性设计原则,预留多类数据接口,便于其他传感器和设备集成。最后对海洋要素观测系统进行集成控制测试,数据采集情况良好,电源设计可满足无人值守的情况下正常运行2a以上。结果表明,以表面漂流浮标为载体的海洋多要素观测系统基本稳定实现对海洋气象、水文、海洋环境噪声等要素观测,基于我国独有的北斗卫星通信方式,具有低功耗、可扩展、监测范围广、安全性高等特点,可以为深远海的海表层及次表层理论研究及声学参数反演等研究提供数据支持。
' U `; [; O" I% J$ Y 1
6 T) }2 G' `2 Q0 l; n8 H2 t3 v END . W8 I# t P5 j* q# S! ?
1 % S$ r6 c4 |; m$ Q3 b$ y
【作者简介】本文作者/张茜 张少永 高超 吕九红,均来自自然资源部国家海洋技术中心;第一作者张茜,女,1993年出生,硕士研究生,主要研究方向为海洋观测技术;本文为基金项目,国家重大科学仪器设备开发专项资助项目(2014YQ11078702);文章来自《海洋技术学报》(2019年第3期),参考文献略,用于学习与交流,版权归作者及出版社共同拥有,转载也请备注由“溪流之海洋人生”微信公众平台整理。  
5 Z* }7 G2 D0 X0 K. W2 ` 相关阅读推荐 海洋技术▏海洋环境移动平台观测技术发展趋势分析海洋论坛▏基于无人船的大洋中尺度涡观测系统展望杂谈▏海洋环境观测资料如何才能 “精准”获取?院士论坛▏吴立新等:“透明海洋”的战略方向与建设路径海洋前沿▏缆系海底科学观测网研究进展  fill=%23FFFFFF%3E%3Crect x=249 y=126 width=1 height=1%3E%3C/rect%3E%3C/g%3E%3C/g%3E%3C/svg%3E)  fill=%23FFFFFF%3E%3Crect x=249 y=126 width=1 height=1%3E%3C/rect%3E%3C/g%3E%3C/g%3E%3C/svg%3E)
. v$ {, a% u7 Y4 H8 h! G" X* h0 t: P 公众号 ! [2 Z4 C+ O, }8 t
溪流之海洋人生
# Y- n) W% r2 r9 j; h; C ? 微信号▏xiliu92899
) R1 A! M& \8 k/ n0 j 用专业精神创造价值
. j6 M$ [; q" T& L) P 用人文关怀引发共鸣 您的关注就是我们前行的动力
" m/ W; D6 L* U9 W4 g4 l 投稿邮箱▏452218808@qq.com 5 G/ C7 R* Z$ P2 K$ w( e+ B: K
& x6 x8 {2 k6 X3 g& u. Q. G5 ]' d1 d" a+ e
t, G. g0 \9 a; s9 @5 H7 \8 p; h5 m5 v% ^0 E" H) u
% K( F& c3 Q2 N, z- \$ | |